

| FYUB系列工程塑料懸臂液下泵 |
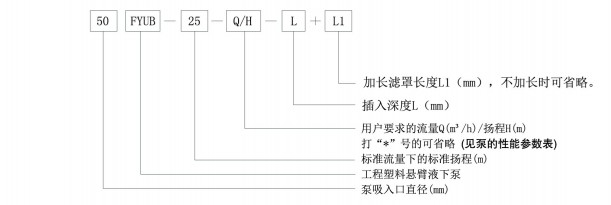
一、概述 FYUB系列工程塑料懸臂液下泵的過流部件均采用超高分子量聚乙烯(UHMWPE)制作,具有優異的耐腐、耐磨和耐沖擊性能;同時,由于采用懸臂軸結構而取消了下部輔助支承,從而徹底解決了下部輔助支承在無法用冷卻水冷卻和潤滑的情況下不耐磨以及泵不能開空車的難題,特別適用于含固量高且不能加冷卻水的腐蝕性介質(含固體顆粒的重量濃度≤20%,固體顆粒直徑≤1.0mm),該泵的適用溫度≤80℃。 二、型號說明
|

→ 地 址:宜興市丁蜀鎮陶都工業園通蠡中路26號
→ 總經理:陳伯生
→ 電 話:0510-87409633 87403572 87403345 87402459
→ 傳 真:0510-87426968
→ 郵 箱:pump-cbs@pub.wx.jsinfo.net
→ 網 址:http://www.masa-media.cn/
→店鋪直銷:http://yxlgby.1688.com
| 官方移動平臺 |
![]() |
| 官方微信平臺 |
![]() |
| 維修指導書平臺 |
![]() |